Random selection
62142610H-5
O pintor de almas - Ildefonso Falcones
Much Ado About Nothing - William Shakespeare
Celular - Stephen King
Basic skills a plan for your child a program for all children
A Hospedeira - Stephenie Meyer
PD070248
A Paixão Segundo G.H - Clarice Lispector
77W12F03-PE1
Édipo Rei - Sófocles
Feita de Fumaça e Osso - Feita de Fumaça e Osso 1 - Laini Taylor
Massad Ayoob-Gun Digest's Concealed Carry Guns & Handgun Ammo eShort Collection-F+W Media (2012)
2005 SURVIVAL WATER PURIFICATION - DRINKING WATER CHLORINATION 4p
H03LP1PEcvr
@classicoshistoricos_Louisa_May_Alcott_Debby's_Debut
jp000001
The-Digital-Photography-Book-Volume-2
Desenterrando o Passado - Agatha Christie
12604H8D
Alexandre Dumas - Vinte Anos Depois Vol.03
FM 4-02.6 The Medical Company
Regencia Nominal E Verbal
O Remanescente - Tim LaHaye
E01VG14
32006H07
Trickshop - Marked Deck
O Mistério do Vale Sasassa - Arthur Conan Doyle
88H42E02
Zola, Émile - Nana
Animal Origami For Enthusiast - a
P02_Net-a
_DS009964
31P3IA01LP1
FM 34-37 Echelons Above Corps (EAC) Intelligence and Electronic Warfare (IEW) Operations
instructor orientation
00017 - Receitas para Hipertensos
DS012379
_DS012015
Barbara Cartland - Noites de bailarina (Coleção Barbara Cartland 249)
PD070292
3340CPE2
62e1f01
B02S2
De Frente com a Verdade - Monica de Castro
_DS011356
2006 NWS GENERA NDFD HANDOUT 2p
Gai - Jin - James Clavell
[ 1990 ] SIDNEY SHELDON_Lembranças da Meia-Noite
Nunca e tarde para mudar - Monica de Castro
(Irmandade da Adaga Negra #13) Os Sombras - J. R. Ward
BREAKING POINT - C. J. Box
Medeia Hipolito As troianas - Euripides
Novas coisas da China_ mudo, logo existo - António Caeiro
01 O Refúgio do Marquês - Lucy Vargas
F01LP1
Nunca Mais - Cecily Von Ziegesar
06 - A New Way to Dinner A Playbook of Recipes and Strategies for the Week Ahead
Oktoberfest Cookbook - VJJE
Esconde - Esconde - James Patterson
DS006196
O Arqueiro e a Feiticeira - A C - Helena Gomes
Coaching-for-Commitment-Achieveing-Superior-Performance-from-Individuals-and-Teams-Third-Edition
Weerwolfgeheimen (Dolfje Weerwolfje #7) - Paul van Loon
Vestido de Noiva - Nelson Rodrigues (1)
Whitman,_Walt_Folha_de_Relva_Livro
B02S1
História-Alegre-de-Portugal
DS007499
_DS011506
Cartoon Origami 1 - a
DS011454
O fio da vida - Kate Atkinson
Heart Bones - Colleen Hoover
Wolf - Cara Carnes
33_AS_Land Navigation
2005 US Army INTERNMENT RESETTLEMENT SPECIALIST COURSE 1 lesson3 25p
Paul Osborne - Illusion Systems 1
John Flanagan - Rangers - Ordem dos Arqueiros - 11 - As Histórias Perdidas
Guide Des Mouvements De Musculation - Fredric Delavier
Guia completo do Instagram para o seu negocio - Carolina Tomazetti
2002 US Army TankPltSOP(Annex A - final) 2p
Amateur photomicrography
DS010183
1996 FEMA PROTECTING YOUR PROPERTY FROM WIND 3 2p
Superacao Pessoal_ Como vencer - Steve Allen
07BF009
PAUL_J_ZAK_Trust_Factor_The_Science_of_Creating_High_Performance
2005 Potential Mil.Chem.Bio.Agents&Compounds 319p.
0231
The complete guide to camera accessories and how to use them
Morgan Rice - Sorcerers Ring - 09 Sky of Spells
Luminoso - Alyson Noel
Doug Henwood - Wall Street - How It Works & For Whom
1996 US Army JAZZ HARMONY II (CHORD PROGRESSION) lesson6sre 2p
Sob o sol-jaguar - Italo Calvino
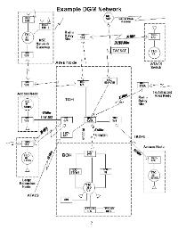
SECTION 4
Lider Sem Titulo, O - Robin Sharma
O Cemiterio - Stephen King (2)
O Bobo da Rainha - Os Tudors 2 - Philippa Gregory
44B11B04 Practical Exercise
Go to page
1
Find book
Display settings
Grouping
Folder
Flat
Sorting criterion
Author
Date
Sorting order
Ascending
Descending